Форум трубопроводной арматуры
https://www.armtorg.ru/forum/

Нужны производители воротниковых фланцев и Клиновых задвижек на Ду-300 Ру-63.
https://www.armtorg.ru/forum/viewtopic.php?f=3&t=9046
Страница 1 из 1

Автор:  Смирнов Геннадий7 [ 02 окт 2019, 13:09 ]
Заголовок сообщения:  Нужны производители воротниковых фланцев и Клиновых задвижек на Ду-300 Ру-63.

Добрый день.
Заранее прошу прощения если разместил тему не в том разделе.

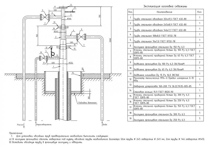
Подскажите пожалуйста, какие заводы изготавливают или могут собрать в единое изделие оголовок для скважины(фонтанную арматуру) на заказ согласно прилагаемым чертежам.
Или хотя бы кто производит воротниковые фланцы и Клиновые задвижки на Ду-300 Ру-63.
Есть ли такие предприятия в ЦФО?


Обращались в Благовещенский завод(БАЗ), "Армагус", Завод Гусар, ВАРК, как в крупные заводы, но получили ответ, что они такое не изготавливают.

Вложения:
Нужны производители воротниковых фланцев и Клиновых задвижек на Ду-300 Ру-63. / Чертеж оголовка под муфту.jpg
275.64 КБ, Просмотров: 6760
Чертеж оголовка под муфту.pdf [273.14 КБ]
Скачиваний: 492

Страница 1 из 1 Часовой пояс: UTC + 3 часа [ Летнее время ]
Powered by phpBB® Forum Software © phpBB Group
https://www.phpbb.com/